一乐电子

 找回密码
 请使用微信账号登录和注册会员

QQ登录

只需一步,快速开始

微信扫码登录

手机号码,快捷登录

手机号码,快捷登录

搜索
查看: 45562|回复: 67

看到一个不错的LCF表设计,请大家来拍砖

[复制链接]
发表于 2009-4-21 19:19 | 显示全部楼层 |阅读模式
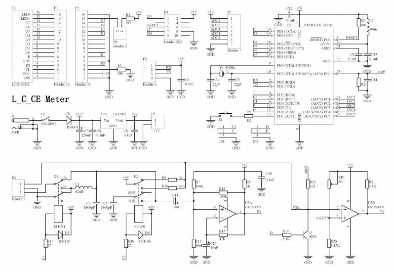
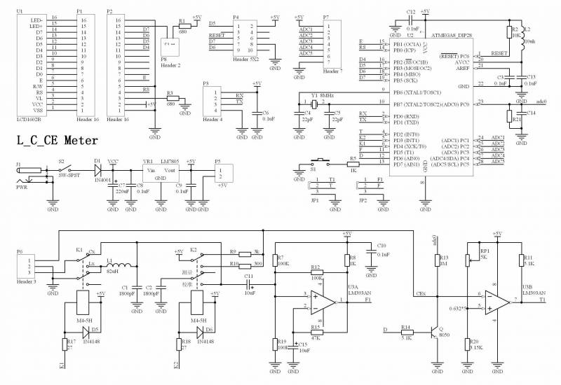
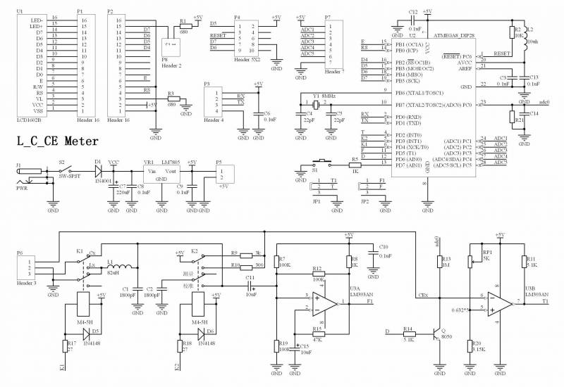
经常玩电子的朋友都有感觉,手里没有块LC表对那些没有标数值的元件真是头疼。俺手里有份LCF表的资料,这表是老外发表的,有人将它翻译并发表在国内杂志上(具体哪一本我也不知道,我只得到这篇),量程挺宽,线路简单,如果大家有兴趣我们可先试仿制,方案成熟了的话看有没有朋友出套件。量程如下
电容档: 1pF to 6500μF
电感档: 1μH to 10H
频率档: 0.05Hz to 5MHz
先看电路
LCF.PNG
挺简单的吧,体积可以做得很小。
以下是我手上的资料全文
PIC高精度LCF表.pdf (210.09 KB, 下载次数: 2315)
还有相应的固件,有ASM源码
LCF_628.rar (10.95 KB, 下载次数: 1261)
发表于 2009-4-21 19:41 | 显示全部楼层
在意的是精度如何,自己做了个, 误差 20%,几乎无法用..  

2051+振荡测频率的, 一个德国人写的.
回复

使用道具 举报

 楼主| 发表于 2009-4-21 20:14 | 显示全部楼层
2051+LM311的那个?我做了,精度还可以啊,主要是那个1nF的电容,必须知道准确值,写入到代码,这个是关键。
回复

使用道具 举报

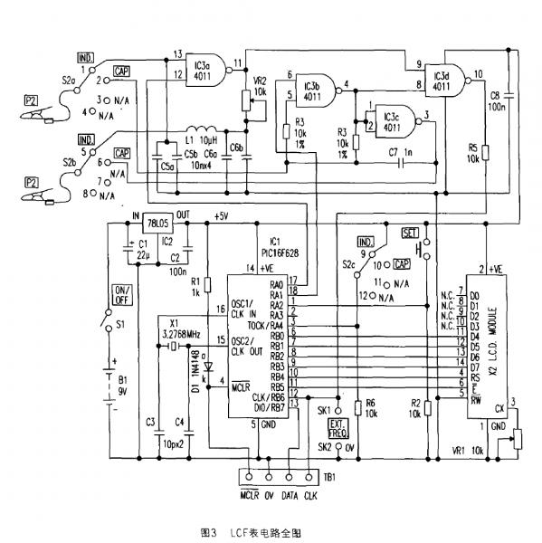
发表于 2009-4-21 20:18 | 显示全部楼层

亦来“推荐一款”——一起“请大家来拍砖”......

楼上使用PIC的芯片,好像其使用的普及度、不如51和AVR?
反正 fat发帖的题目是《不错的LCF表设计》,那么我亦来“推荐一款”——同样是“请大家来拍砖”......


推荐理由
    1、使用M8单片机——M8芯片和AVR编程工具,都相对比较普及;
    2、软件开源——有BASCOM-AVR 源程序和电路图、(可热转印单面板)PCB图,制作资料详尽;
    3、制作可信度高——作者在国外文献的基础上,重新设计制作——该作者功底不错,曾经有多篇力作在ouravr发表;
    4、使用操作简单——仅两个按键(一个“校正”和一个“测量转换”);

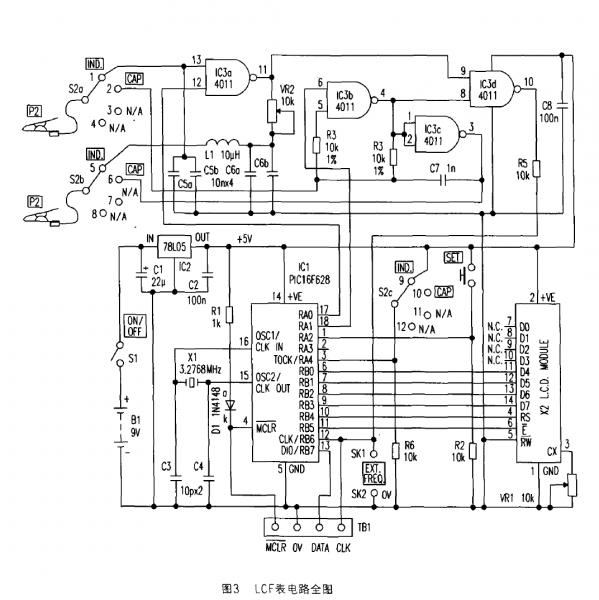
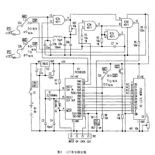
原作链接
    【用M8制作电感、电容、电解电容测量仪表】:
http://www.ouravr.com/bbs/bbs_content.jsp?bbs_sn=3279392&bbs_page_no=1&search_mode=3&search_text=jun427&bbs_id=1000

原作电路图
    LC+Ce ourdev_433775.jpg
      
回复

使用道具 举报

 楼主| 发表于 2009-4-21 20:29 | 显示全部楼层
老冯这个已经向我推荐过,我觉得也挺好,只是需要用到两个继电器,这样耗电就比较大,不太适合用电池作电源。我现在用的LC表,就是那个2051+LM311的版本,我把电源部分78L05改成电池+ME501升压,体积比用9V电池更小。ME501升压芯片最低0.9V可工作,输出是稳压5V,100mA左右的能力,可用锂电池甚至镍氢电池作电源,现在这类升压IC很多,价格已经降到几毛钱一片了,如果能用升压芯片+电池供电最好。
回复

使用道具 举报

 楼主| 发表于 2009-4-21 20:31 | 显示全部楼层
而且老冯上面这个电路,我觉得采用4011作振荡器可能更好,可以通过IO控制与非门来选择哪个振荡器工作,不必用继电器,省电。
回复

使用道具 举报

发表于 2009-4-21 20:40 | 显示全部楼层
原帖由 fat 于 2009-4-21 20:31 发表 https://www.yleee.com.cn/images/common/back.gif
而且老冯上面这个电路,我觉得采用4011作振荡器可能更好,可以通过IO控制与非门来选择哪个振荡器工作,不必用继电器,省电。


您的这个“改进”——如果通过实验,成功了——就非常好啊!
回复

使用道具 举报

 楼主| 发表于 2009-4-21 20:46 | 显示全部楼层
请您细看我顶楼发的PDF,里面详细讲了原理的,我觉得不难
回复

使用道具 举报

发表于 2009-4-21 21:04 | 显示全部楼层
2051的,mcu的速度不怎么够。特别是CT简化版的,而且由于简化版没有调零功能,实际使用起来误差可能很大,特别是温漂,很明显
回复

使用道具 举报

发表于 2009-4-21 21:59 | 显示全部楼层
回复

使用道具 举报

本版积分规则

QQ|一淘宝店|手机版|商店|一乐电子 ( 粤ICP备09076165号 ) 公安备案粤公网安备 44522102000183号

GMT+8, 2025-12-16 03:58 , Processed in 0.035361 second(s), 30 queries , Gzip On.

Powered by Discuz! X3.5

© 2001-2025 Discuz! Team.

快速回复 返回顶部 返回列表